Silver.Surfer
New member
Hi all,
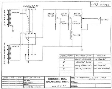
I've got a pair of these that I put into a Ripper, along with a brand new wiring harness, and I'm now not able to tell where the problem is. I will get sound out of all four switch positions, but they are certainly not quite right. The bridge pickup solo is probably literally half the output of the other three pickup combinations, and then the position that I think should be out of phase sounds LESS out of phase than the other two positions with both pickups on. The position with the pickups parallel **might** sound right, but I'm not even 100% sure about that.
The first things I've got that I'm probably needing to clarify is just wire colors. The diagram for this new harness (not a direct copy of that original harness, because that exact switch is not at all available any longer) doesn't have wire colors listed every time and will just say "hot" and "ground" for two of the three wires on each pickup, with only the orange wires being named "orange." And I've had reason to think now that "hot" wires were black on the Gibson pickups, and so would be likewise for the Seymour Duncan pickups as well? And then that third wire on each pick was originally red, but on these Custom Shop ones: one is red but the other is blue. If black IS how and red [and blue] ARE ground, then I would think I've already got this figured out, but.... here I am asking for help, so.... nope, something's not-right.
If I've said enough for anyone to give me advice, please do! I'm very much not trying to be a bother, but I'm not sure what else I can be doing in this bass.
- Justin -
I've got a pair of these that I put into a Ripper, along with a brand new wiring harness, and I'm now not able to tell where the problem is. I will get sound out of all four switch positions, but they are certainly not quite right. The bridge pickup solo is probably literally half the output of the other three pickup combinations, and then the position that I think should be out of phase sounds LESS out of phase than the other two positions with both pickups on. The position with the pickups parallel **might** sound right, but I'm not even 100% sure about that.
The first things I've got that I'm probably needing to clarify is just wire colors. The diagram for this new harness (not a direct copy of that original harness, because that exact switch is not at all available any longer) doesn't have wire colors listed every time and will just say "hot" and "ground" for two of the three wires on each pickup, with only the orange wires being named "orange." And I've had reason to think now that "hot" wires were black on the Gibson pickups, and so would be likewise for the Seymour Duncan pickups as well? And then that third wire on each pick was originally red, but on these Custom Shop ones: one is red but the other is blue. If black IS how and red [and blue] ARE ground, then I would think I've already got this figured out, but.... here I am asking for help, so.... nope, something's not-right.
If I've said enough for anyone to give me advice, please do! I'm very much not trying to be a bother, but I'm not sure what else I can be doing in this bass.
- Justin -
